Mike McBike @ Home / Rechenmaschinen / Combitronic - Teil 5 - Elektronik


{Combitronic Teil 5 - Elektronik} zuerst habe ich die Maschine ohne Lochstreifen eingeschaltet, wichtig ist zu wissen, ob die Laufräder ruhig laufen und ob die Umschaltmechanik sauber funktioniert, damit dem Lochband nichts passiert. Die Maschine startet immer, wenn der Hauptschalter eingeschaltet wird. Hierbei geht auch das Licht im Leser an. Wenn die Rolle abgewickelt ist, dann schaltet die Laufrichtung mechanisch um und das Licht geht aus. Wenn das Band wieder vollständig zurückgespult wurde, dann geht der Motor auch wieder aus. Mein Exemplar geht erstmal garnicht. Mist. Da stimmt wohl was mit der Spannungsversorgung nicht. Am Besten arbeitet man sich vom Netzstecker bis zur Elektronik vor. Hier mal die Netzteilplatine:

Diehl Combitronic

Diehl Combitronic

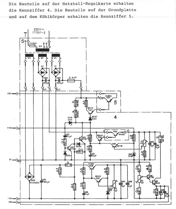
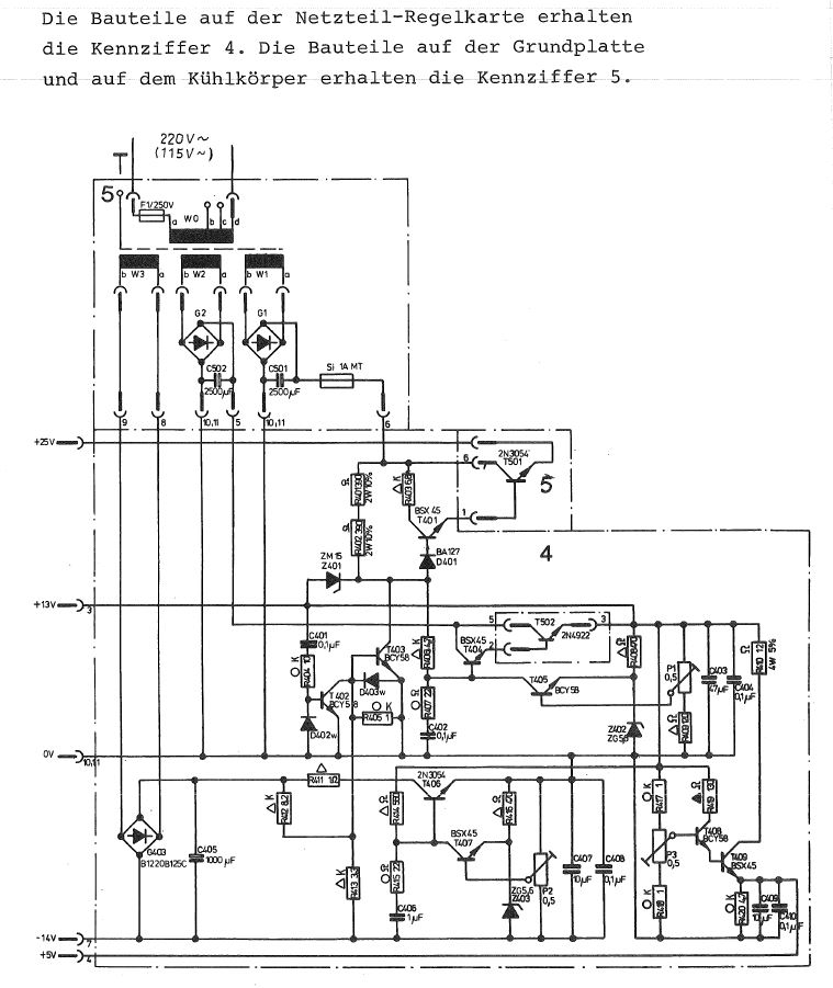
Gut, dass wenigstens in den Service-Unterlagen der Diehl Algotronic ein sehr ähnliches Netzteil dukumentiert ist.

Diehl Combitronic

Aber die war hier völlig unnötig - das Netzteil läuft. Das Problem ist ein satter Kurzschluss im Gleichspannungsbereich. Durch Ausstecken der Karten (sind ja nur zwei...) lässt sich der Verursacher finden: es war die CPU-Platine. Und mit dem Ohmmeter bleibt man irgendwann an einem der putzig lackierten Tantal-Kondensatoren hängen. Na ja, immerhin hat er nicht gebrannt! Ein 10µF-Elko bietet optimalen Ersatz.

Diehl Combitronic

Böses Teil... Ich bin gespannt, wann die nächsten Brüder sterben.

Diehl Combitronic

Wo wir schon dabei sind, können wir uns auch gleich noch den Rest des Netzteils ansehen. Hier der Eingang der 230V in den Trafo:

Diehl Combitronic

Die Gleichspannungen gehen in den Platinenkäfig: schwarz = Masse, rosa = -14V, rot = +5V, Grau = +13V, gelb = +25V.

Diehl Combitronic

Hier das ausgebaute Netzteil:

Diehl Combitronic

Diehl Combitronic

Der zweite Transistor versteckt sich auf der Rückseite.

Diehl Combitronic

Alles ist sauber verkabelt, verschraubt und hier sogar mit Silikontüllen isoliert.

Diehl Combitronic

Die Trafoplatine von unten - hier sind nur zwei Kondensatoren, zwei Gleichrichter und der Trafo mit Sicherung drauf...

Diehl Combitronic

Nach dem Zusammenbau sind alle Spannungen da. Meine erste Messung: taktet der Quarz? Ja, er taktet! Saubere 1MHz als Basis für die gesamte Maschine.

Diehl Combitronic

Nun springen wir gedanklich kurz in's vorherige Kapitel - die Mechanik wird vollends instandgesetzt und die Maschine bootet vom Lochstreifen. Der Drucker druckt, aber nicht wirklich richtig, die 6 unteren Stellen zeigen wirre Zahlen an. Das liegt meist an der Druckerplatine, das ist die mit den fetten Transistoren. Eine lustige Mischung aus Germaniumtransistoren, Siliziumtransistoren und TTL... (musste vermutlich alles weg...)

Diehl Combitronic

2,4 Ohm bei einer Diode? Das ist nicht gut. Eine 1N4148 tut's hier auch. Trotzdem ist das Problem noch nicht behoben. ich muss weiter suchen.

Diehl Combitronic

Richtung Drucker und Lampen gehen nur vier Steuersignale - eine extrem trickreiche Schaltung, wie sie nur einem Genie einfallen kann... Die drei guten Signale sehen so aus:

Diehl Combitronic

Ein schlechtes Signal hat Probleme beim Abfallen.

Diehl Combitronic

Mittels Oszi und Durchgangsprüfer finden sich die Signale hier wieder ein:

Diehl Combitronic

Und sie entspringen diesen Transistorbeinchen:

Diehl Combitronic

Eine unauffällige Vierergruppe von Germanium-PNPs, die sich beim Test mit Ohmmeter und Diodenprüfer als absolut nicht auffällig gezeigt haben. Trotzdem funktioniert einer davon nicht richtig! ASY48 kann hier perfekt durch einen BC327 ersetzt werden.

Diehl Combitronic

Hilfreich ist in diesem Fall ebenfalls das Servicehandbuch zur Algotronic - die Druckerplatinen sind über alle Modelle fast gleich aufgebaut!

Diehl Combitronic

Diehl Combitronic

Und siehe da: jetzt druckt auch der Drucker wieder genau das, was er drucken soll. Die Combitronic arbeitet einwandfrei! Was bleibt uns jetzt noch? Ach ja: Programmieren lernen und den Lochstreifenleser in Betrieb nehmen!


© 2013 - 2024 · W. Robel e-Mail senden